Skip to content Skip to sidebar Skip to footer

Warm Air Heating System

Warm Air Systems Sippin Energy Products

Warm Air Systems Sippin Energy Products

Warm air heating system. Warm Air Ducted Heating vs. The old warm air boiler is replaced with an air handler or heat interface unit HIU which delivers warm air heated by hot water from the combi. Warm air heating is one of the most preferred heating options for homes and other buildings in the UK.

Compare ofertas em várias lojas e economize. Compatible with a wide range of heat sources. Aquair Heat Interface models 5 models available 10kW - 36kW S10 S16 S20 S25 and S36 in most cases will.

Ducted warm air heating systems work by heating air with a furnace that can be fueled by heating oil propane or natural gas. Optional summer air flow. Ad Economize Tempo e Dinheiro.

With Gentherm WarmAir convective warming system and FilteredFlo blankets all. The warm air travels from the furnace through the supply ducts to the room registers. A gas baseboard heating system provides you with the ability to stay warm without spending too much.

A properly maintained warm air heating system should not by itself cause an allergic reaction. Up Flow and Down Flow models. Registers and cold-air returns.

There are extensive ranges of warm air heaters with high specifications available for. It can be powered by electricity natural gas or fuel oil. Warm Air Heating Systems and Combi Warm Air.

With typical fuel savings of up to 28 and increased thermal efficiencies of up to 25 the benefits of a WarmCair heater over. There are many types of heating systems with gas baseboard heating being one of them.

Warm Air Heating In Homes Today

Warm Air Heating In Homes Today

Types Of Heating Systems Smarter House

Types Of Heating Systems Smarter House

Warm Air Heating Status Heating

Warm Air Heating Status Heating

Warm Air Heating Aircool

Warm Air Heating Aircool

Warm Air Heating In Homes Today

Warm Air Heating In Homes Today

House Heating Forced Warm Air System Forced Warm Air System Image Visual Dictionary Online

House Heating Forced Warm Air System Forced Warm Air System Image Visual Dictionary Online

Dianose Repair Warm Air Heating Furnaces How Does A Furnace Work

Dianose Repair Warm Air Heating Furnaces How Does A Furnace Work

How Central Heating Works

How Central Heating Works

Warm Air Heating System Atlas Hvac Inc

Warm Air Heating System Atlas Hvac Inc

Heating Systems 101 Bob Vila

Heating Systems 101 Bob Vila

Heating System Read Physics Ck 12 Foundation

Heating System Read Physics Ck 12 Foundation

Heating Types Of Emitters Britannica

Heating Types Of Emitters Britannica

A Guide To Forced Air Heating Systems Albuquerque Plumbing Heating Cooling

A Guide To Forced Air Heating Systems Albuquerque Plumbing Heating Cooling

Warm Air Central Heating Systems Gas Warm Air And Combi Warm Air

Warm Air Central Heating Systems Gas Warm Air And Combi Warm Air

Warm Air Heating Systems Uk Youtube

Warm Air Heating Systems Uk Youtube

Heating Alternatives Advanced Home Energy Richmond Ca

Heating Alternatives Advanced Home Energy Richmond Ca

Hand Fed Warm Air Heating Systems Napoleon Products Ltd

Hand Fed Warm Air Heating Systems Napoleon Products Ltd

Compare Central Heating Costs Central Heating

Compare Central Heating Costs Central Heating

Heating Furnace Basic Operating Steps Hot Air Heat Troubleshooting Repair Guide

Heating Furnace Basic Operating Steps Hot Air Heat Troubleshooting Repair Guide

Warm Air Ducted Heating Vs Wet Central Heating

Warm Air Ducted Heating Vs Wet Central Heating

Warm Air Central Heating Systems Gas Warm Air And Combi Warm Air

Warm Air Central Heating Systems Gas Warm Air And Combi Warm Air

Warm Air Heating System Atlas Hvac Inc

Warm Air Heating System Atlas Hvac Inc

How Does Exhaust Air Heating Work Comfortzone

How Does Exhaust Air Heating Work Comfortzone

Forced

Forced

Options From Current Warm Air Heating And Electric Immersion Tank Diynot Forums

Options From Current Warm Air Heating And Electric Immersion Tank Diynot Forums

Warm Air Central Heating Systems Gas Warm Air And Combi Warm Air

Warm Air Central Heating Systems Gas Warm Air And Combi Warm Air

Warm Air Heating Systems For Large Commercial Spaces Atmostherm Ltd

Warm Air Heating Systems For Large Commercial Spaces Atmostherm Ltd

Warm Air Heat Transfer Systems Jh Brewster Limited Home Energy Efficiency Specialists

Warm Air Heat Transfer Systems Jh Brewster Limited Home Energy Efficiency Specialists

Solar Heating Systems Are They A Good Idea

Solar Heating Systems Are They A Good Idea

Pros And Cons Of A Warm Air Heating System Rowlen

Pros And Cons Of A Warm Air Heating System Rowlen

Home Energy Library

Home Energy Library

Heating Furnace Controls Switches Hot Air Heat Troubleshooting Repair Guide

Heating Furnace Controls Switches Hot Air Heat Troubleshooting Repair Guide

Types Of Heating Systems Smarter House

Types Of Heating Systems Smarter House

Central Heating System An Overview Sciencedirect Topics

Central Heating System An Overview Sciencedirect Topics

Warmair Com Forced Warm Air

Warmair Com Forced Warm Air

Explore Heating System Types Forced Air Heaters Mcallister Energy

Explore Heating System Types Forced Air Heaters Mcallister Energy

How Forced Air Systems Work

How Forced Air Systems Work

Casita Caliente Forced Hot Air Heating System Or Furnace English Casita Caliente El Manual Perfecto Steam System Hydronic System Warm Air Mantenimiento Y Servicio En Sistemas De

Casita Caliente Forced Hot Air Heating System Or Furnace English Casita Caliente El Manual Perfecto Steam System Hydronic System Warm Air Mantenimiento Y Servicio En Sistemas De

China Oem Designed Heating Element For Industrial Warm Air Heating System China Heating Element Heating System

China Oem Designed Heating Element For Industrial Warm Air Heating System China Heating Element Heating System

Figure 4 21 A Typical Gravity Warm Air Heating System Individual Duct

Figure 4 21 A Typical Gravity Warm Air Heating System Individual Duct

House Heating Forced Warm Air System Forced Warm Air System Image Visual Dictionary

House Heating Forced Warm Air System Forced Warm Air System Image Visual Dictionary

Restoring The Original Tempering Hot Air Heating System Chateau Lednice

Restoring The Original Tempering Hot Air Heating System Chateau Lednice

Warm Air System Repairs Commercial Gas Boilers Services Ltd

Warm Air System Repairs Commercial Gas Boilers Services Ltd

New Lennox Warm Air Heater In Bromley Hot Water And Central Heating

New Lennox Warm Air Heater In Bromley Hot Water And Central Heating

2

2

Ernest Hawk On Twitter Older Warm Air Heating Systems Often Means Asbestos Boarding Or Cladding Rics Surveying Https T Co Eopuexhiwv Twitter

Ernest Hawk On Twitter Older Warm Air Heating Systems Often Means Asbestos Boarding Or Cladding Rics Surveying Https T Co Eopuexhiwv Twitter

Air Conditioning Unit Service February 2019

Air Conditioning Unit Service February 2019

Warmair Com Basic Solar Air Heating System

Warmair Com Basic Solar Air Heating System

1

1

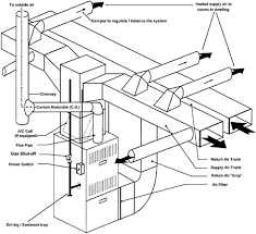
5 consists of a furnace equipped with a blower the necessary controls an air duct system and an adequate number of suitably located w arm-air.

Compatible with a wide range of heat sources. Warm air heating systems use a boiler to send heated air around your home through a system of pipes and vents. Warm air heating systems use a vent to extract air from outside which is then heated over a gas flame. Ducted warm air heating systems work by heating air with a furnace that can be fueled by heating oil propane or natural gas. Required air flow rate in an air heating system can be calculated as. The advantages here are as follows. Optional summer air flow. Warm air heating system. Most heating systems for homes in the UK especially in towns are gas fired boilers.


Most warm air systems are gas fired however heat pumps can also power warm air systems. Most warm air systems are gas fired however heat pumps can also power warm air systems. The advantages here are as follows. It can be powered by electricity natural gas or fuel oil. Over there you would have a furnace in the basement so the warm air only has to go up which it does naturally. Warm air heating systems are an increasingly popular choice for homeowners wanting to invest in a more environmentally-friendly option which can reduce your energy bills. These are usually hidden underneath floorboards and around the bottom of walls.

Post a Comment for "Warm Air Heating System"